| Unwissender 26.09.2006, 16:52 |
Polwender mit Endschaltern für 12V |
Hallo erstmal und ein Lob an die Admins für das gelungene Forum.Nach langer suche habe ich immer nur halbe Lösungen gefunden, daher hoffe ich, das mir hier geholfen werden kann.Ich habe einen 24V Moter, welchen ich mit 12V betreiben möchte, es handelt sich dabei um einen Linark LA30.1 mit Potentiometerhttp://www.linak.de/co...corporate/pdf/german/LA30.pdfIch möchte ihn mittels eines Drehtasters (links - aus - rechts) betätigen. Wenn der Taster in die entsprechende Richtung gedreht wird soll der Motor sich in Bewegung setzten, lässt man den Taster los, soll er stoppen. In den Endstellung liefert ein Potentiometer je ein Signal (eins in der linken Endstellung, eins in der rechten Endstellung), mit welchem man ein Relais zur Stromunterbrechung ansteuern könnte.Ich - als elektrischer Laie - bin der Meinung, das mir eine Polwende-Schaltung 2 erweitert um zwei Endschalter weiter helfen könnte, lassen mich aber auch gerne von anderen Lösungen überzeugen.Um selbst etwas \"auszuprobieren\" ist mir die Gefahr zu groß, das mir der Motor in Rauch aufgeht.Im voraus schon mal vielen Dank für eure Hilfe |
|
| strippenstrolch Sassenburg, 26.09.2006, 17:48 @ Unwissender |
Polwender mit Endschaltern für 12V |
Hallo \"Unwissender\",also hole ich erst einmal die Schaltung hier in diesen Thread, denn das Thema hatten wir bereits öfters mal: |
|
| Posti 26.09.2006, 20:41 (editiert von Posti, 26.09.2006, 20:57) @ Unwissender |
Polwender mit Endschaltern für 12V |
HiDu schreibst, daß ein POTIENTIOMETER als Endschalter dienen soll / dient.Poti = einstellbarer Widerstand, dafür sollte Elektronik vorhanden sein, welche diesen Widerstandswert erst als \'Achtung, hier ist ENDE\' erkennen kann.Bzw. man könnte anhand der Poti-Wertes feststellen, in welcher Stellung sich der Motor momentan befindet (für Endabschaltung aber siehe oben).Wenn wir wirklich Schalter haben, die bei Endanschlag einen Kontakt öffnen oder schleißen, wäre Strippenstrolch\'s Schaltung schon recht brauchbar :)Denke mal, daß diese Endschalter fest verbaut sind, sind sie zugänglich?Daß man beim Testen der Drehrichtung einen der Endschalter drücken kann, um zu sehen, daß der Motor anhält?Wenn der Motor das macht, und eben nicht anhält, gibt\'s den schon befürchteten Rauch (also könnte es geben).Was dürfen wir alles verbauen?Schütze (also Relais) oder Elektronik (Logik, µC *g*, Transistor-Zeugs)... bzw, was wäre vorhanden :)MfGPosti*EDIT*Mal was in der PDF umhergeblättert habLaut der PDF, wenn ich\'s recht verstaden hab, gibt\'s die Steuerplatine CS16, die in Endlage den Motor ausschaltet.Laut dem Text würde ich auf eine reine Überstrom-Abschaltung schließen (also nix mit dem Poti).Wäre diese Steuerplatine vorhanden?*EDIT ENDE* |
|
| Unwissender 26.09.2006, 21:04 @ Posti |
Polwender mit Endschaltern für 12V |
Hallo Strippenstrolch,danke für die schnelle und primitive Antwort (positiv gemeint), ich zerbreche mir schon seit Tagen den Kopf mit Dioden und ähnlichen Dingen.Hallo Posti,die Firma Linak bezeichnet dies als Potentiometer, beim durchmessen des Schalters (einen Eingang, zwei Ausgänge) hat man aber nur in den beiden Endstellungen jeweils auf einem Ausgang einen sauberen Durchgang. In der Mittelstellung sind beide Kontakte geöffnet.Material ist noch nicht vorhanden, verbauen dürft ihr nur einfache Sachen, da Unwissender (mit mittlerweile leichten elektrischen Grundlagen).Danke nochmals, bei meiner Suche habe ich festgestellt, das man in anderen Foren für solche Fragen geköpft wird. |
|
| Unwissender 26.09.2006, 21:22 @ Unwissender |
Polwender mit Endschaltern für 12V |
Habe noch mal auf den Schalter oder das Poti geschaut, habe eine schnelle Skizze gemacht, mir Hilft das weniger, aber vieleicht euch: |
|
| strippenstrolch Sassenburg, 26.09.2006, 22:02 @ Unwissender |
Polwender mit Endschaltern für 12V |
Ja, diese Skizze bezeichnet also offenbar wirklich ein Potentiometer.Da ist das so, dass sich am Abgriff (in der Mitte) ein jeweils andererWiderstandswert zu den Enden hin ergibt, je nach Stellung des Schleifersauf einer Widerstandsbahn.Hier wäre meine Erklärung dazu: http://www.strippenstrolch.de/haupt...steln:Bauteile:Das_Potentiometer Das kannst Du für mein Beispiel oben leider so einfach und direkt nicht benutzen, es würde wohl zu warm und dann zerstört werden. Aber vielleicht schaffen wir es ja, eine kleine elektronische Schaltung zu basteln, die die beiden Relais steuern kann.Hast Du eine Möglichkeit, den Widerstandswert zu messen, Multimeter oder so ?Dann miss doch einmal bitte den Wert zwischen den beiden äußeren Anschlüssen. |
|
| Posti 26.09.2006, 22:13 @ Unwissender |
Polwender mit Endschaltern für 12V |
HiDas Zeichen sieht einem Widerstand schon recht ähnlich!Mit der Mittel-Abgreifung würde es sogar einem \'normalem\' Potientiometer entsprechen.Wenn das \'Ding\' nun mal kein Poti sein will, nennen wir es eben \'Ding\'.Wenn wir bei Endanschlag jeweils von \'2\' zu \'1\' oder \'3\' Durchgang haben, sollten wir damit doch schon was Basteln können.Strippenstrolch\'s Polwende-Schaltung mit Endschaltern sollte dabei schon recht nahe an das Ziel heran reichen.Noch ne Frage: Wie sauber ist dieser Durchgang, wenn dieses \'Ding\' in Endstellung betätigt wird, bzw. wenn es eben nicht betätigt wird?Sollte es sich, wider Erwarten, DOCH um ein echtes Poti handeln, dürften Widerstandsänderungen kaum reichen, um ein Relais sicher fallen zu lassen, bzw. ein Klebenbleiben zu verhindern.Wenn Du unbedingt Deinen Kopf hier rumliegen haben willst ... ich finde es ohne abgerissenen Kopf hier gemütlicher |
|
| strippenstrolch Sassenburg, 26.09.2006, 22:20 @ Unwissender |
Polwender mit Endschaltern für 12V |
Also, ich habe mir mal die Mühe gemacht, und schon mal den Drehschalter richtigeingezeichnet.Wenn jetzt Dein \"Poti\" gar kein Poti sein sollte, sondern ein Schalter,dann könnte die Schaltung so ähnlich aussehen: |
|
| Unwissender 26.09.2006, 23:17 @ strippenstrolch |
Polwender mit Endschaltern für 12V |
Danke für die Infos, muss aber jetz erstmal für zwei Tage weg und werde mich Freitag (nach dem \"Hörtest\" und dem durchmessen) wieder melden.Viele Grüßeder Unwissende |
|
| el-haber Catania, 27.09.2006, 09:29 @ strippenstrolch |
Polwender mit Endschaltern für 12V |
Hallo zusammen,wenn es wirklich ein Poti ist, das zwischen den Potenitalen 1 und 3 mit dem Schleifer 2 abgegriffen werden kann, dann ist es nach der Beschreibung des Verhaltens sehr hochohmig. Bei Bohrmaschinen, bei denen solche Potis eingesetzt werden um die Geschwindigkeit zu steuern, ist der Wert der (meißt kurzen) Widerstandsbahn bei 47kOhm.Ich würde vermuten, daß das Poti dafür vorgesehen ist, über einen regelmechanismus (PWM-Steuerung) die Endlagen des Motors \'sanft\' einzunehmen. Die Endschaltermethode ist gut, wenn die Geschwindigkeit des Motors nicht zu schnell ist, da sonst im Nachlauf des Motors der Endschalter überrannt weden kann (und dann vielleicht wieder schließt - je nach Bauart der betätigungsstreifen).Die Lösung mit dem Wechsler in den Relais-Zweigen könnte zu einem Abbrand der Widerstandsbahn kurz vor den beiden Endlagen führen, da der Strom der Relaise zu hoch ist. Da reichen oft schon wenige mA bei diesen hochohmigen Potis.Am besten über 2 Transistoren eine Entlastungsverstärkung realisieren und damit die Relaise abschalten.CUStefano |
|
| Unwissender 28.09.2006, 20:25 @ strippenstrolch |
Polwender mit Endschaltern für 12V |
So bin von der Tagung zurück.Heureka |
|
| strippenstrolch Sassenburg, 28.09.2006, 21:38 @ Unwissender |
Polwender mit Endschaltern für 12V |
Aha, schön, schön, es handelt sich also um folgendes Gerät(einmal aus obiger PDF herauskopiert): |
|
| Posti 28.09.2006, 23:53 @ strippenstrolch |
Polwender mit Endschaltern für 12V |
HiIch denke, daß wir es ähnlich machen sollten, wie es die im PDF genannte Steuerung auch macht.Den Strom messen und bei Überstrom abschalten.Das Poti schein dort keinerlei Funktion zu haben, denke, daß man damit eine \'Art\' Stellweg-Anzeige realisieren könnte.Je nach Genauigkeit des Poti bei schwankenden Temperaturen, mehrfachem Anfahren der Endanschläge, ect. könnte man mit diesem Wert einen Schmitt-Trigger anfahren, denke aber, daß dieses Poti eher der preisgünstigen Preisspanne entspricht und die gemessenen Werte bei wechselnden Bedingungen (Sonne scheint drauf oder -20°C Nachts im Winter / wiederholtes Einfahren in eine Endposition) gravierend von ein ander abweichen werden.Der Motor ist, meinem Verständnis nach, für die Überstrom-Methode konzipiert, mit einem Shunt könnte man aus dem aufgenommenem Strom eine proportionale Spannung für den Schmitt-Trigger gewinnen, welcher den Motor dann frei schaltet (entweder, wenn Endlage erreicht, oder die Stange durch irgendwas mechanisch blockiert wird).Denke, daß diese Überwachung einfacher und betriebssicherer ist.Mit dem Poti könnte man immernoch eine Art \'ungefähre Stangenstellung\' via Spannungsteiler und Spannungsmesser realisieren.MfGPosti |
|
| strippenstrolch Sassenburg, 29.09.2006, 02:16 @ Posti |
Polwender mit Endschaltern für 12V |
Hallo Posti, das ist doch mal ein Wort ! Das hört sich gut und einfach an.Lassen wird das Poti einfach unbenutzt und nehmen einen Shunt, das finde ich auch gut.@ \"Unwissender\":Würdest Du uns bitte mal den Strom, den der Motor bei freier Verfahrweise zieht messen ? Ginge das ? Da Du ja den 24-Volt-Motor nur mit 12 Volt betreiben möchtest, können wir nicht mehr von den Werten im Datenblatt ausgehen. Man könnte das ausrechnen, aber eine kleine Messung wäre schlichtweg genauer.Ach ja, eine zweite Messung, wenn der Motor an ein Ende angefahren ist und blockiert ist wäre ebenfalls nett.Mit den beiden Messungen können wir dann den Shunt aussuchen.Zur Erklärung:Ein Shunt ist eigentlich ein Parallelwiderstand zu einem Amperemeter, um den Messbereich des Amperemeters zu verändern. In der Umganssprache benutzt man diesen Begiff aber auch häufig für einen Messwiderstand, der von dem zu messenden Strom durchflossen wird.Solch ein Shunt (sprich: \"Schannt\") kann gewaltige Ausmaße annehmen, je nachdem wie groß der zu messende Strom ist.In Deinem Fall aber wird sich die Bauteilgröße in guten Grenzen halten.Nur wie gesagt, den Wert müssen wir dann mit Hilfe der beiden Messungen malermitteln. Man kann den Shunt prinzipiell so gestalten, wie man will, da er jedoch in Reihe mit dem Motor geschaltet werden muss, muss man darauf achten, dass durch diese Reihenschaltung noch genügend Strom fließt.Hier erstmal eine vorläufige Skizze, wie dass dann ungefähr aussähe: |
|
| Unwissender 29.09.2006, 09:31 @ strippenstrolch |
Polwender mit Endschaltern für 12V |
Hallo Strippenstrolch und Posti,das hört sich alles recht kompliziert an (jedenfalls für mich).Da ich besser schweißen als löten (löten geht noch, aber beim elektr. Wissen klemmt es ein wenig) kann, könnte ich doch einfacher eine Anschlag und zwei Endschalter in das Gestänge, welches der Motor bewegt, einbauen. Diese Schalter müssten aber relativ robust sein, da wir hier an einem Mähdrescher doktern.Dann könnte man mit dem Poti zur Lagekontrolle noch einige LEDs ansteuern, da der Motor am hinteren Ende der Maschine sitz und ich normaler am vorderen Teil. :frage: |
|
| el-haber Catania, 29.09.2006, 12:52 @ Unwissender |
Polwender mit Endschaltern für 12V |
Hi,Wenn Du das Poti nur zur lagekontrolle über den gesamten bewegungsbereich des Motors nutzen willst, dann könne der 10-stellige lineare Anzeigebaustein LM3915 als Voltmeter für Dich sinnvoll sein.Das Lagepoti wird dabei mit einem 4,7k-Ohm Widerstand an +Ub 12V angeschlossen.das andere Ende der Widerstandsbahn geht an Masse. der Schleifer liefert dann eine Spannung zwischen 0 und 2V, die am LM3915 dann in einen stufigen Leuchtstreifen umgesetzt werden. Achtung auch auf die Kabel und mögliche Störeinflüsse.CuStefano |
|
| Unwissender 29.09.2006, 19:41 @ strippenstrolch |
Polwender mit Endschaltern für 12V |
Hallo,falls eure Lösung mit dem Shunt nicht zu kompliziert wird, hier die Werte:Leerlauf 0,5Abei Blockierung läuft das Multimeter auf 5A hoch, der Moter fängt an \"zuklacken\" und die Werte schwanken von 0 bis 5A. |
|
| Posti 29.09.2006, 21:23 @ Unwissender |
Polwender mit Endschaltern für 12V |
Hizwischen 0,5A und 5,0A haben wir doch nen schönen, deutlich messbaren Unterschied.Dachte an eine ähnliche Schaltung wie vom Strolch, nur, daß die Unterbrechung des Motorstrom solange bestehen bleibt, wie eine Richtung gewählt ist.Eine Art selbsthaltene Abschaltung.Sobald der Wahlknopf wieder losgelassen wurde, fällt diese Selbsthaltung ab und wir sind bereit für die andere Richtung.Mal schaun, ob ich Zeit finde, mal was \'zu Papier\' zu bringen, könnte aber noch bis morgen Mittag dauern :-/MfGPosti |
|
| Unwissender 29.09.2006, 21:48 @ Posti |
Polwender mit Endschaltern für 12V |
Hi Posti,danke für die Mühe, aber eines ist mir noch eingefallen, die 0,5A sind wie geschrieben im Leerlauf, da der Motor noch nicht eingebaut ist kann er unter normaler Last doch etwas mehr aufnehmen. Habe die Kolbenstange mal mit der Hand gebremst, das Multimeter lief auf 1A hoch, kann man die Untergrenze variabel gestalten oder sagt man einfach der Motor nimmt im normalen Betrieb max. 2A oder 2,5A auf?Viele Grüßeder Unwissende |
|
| Posti 29.09.2006, 22:17 (editiert von Posti, 29.09.2006, 23:24) @ Unwissender |
Polwender mit Endschaltern für 12V |
HiGute Frage.Da wir aber wissen, daß der Motor blokiert 5A nimmt, können wir damit doch schon was anfangen.Solange der Motor beim Normalbetrieb keine 4,7A saugt :)Mehr Gedanken mache ich mir über die Auswertung des Shunt, dafür dürfte aber ein Schmitt-Trigger eine einfache und leicht in den Werten verstellbare Lösung sein.Ein Schmitt-Trigger ist ein Schwellwertschalter, also eine Schaltung, die beim Über-/Unterschreiten einer Spannung den Zustand ändert.Zwischen den beiden Schwellen befindet sich die Hysterese, quasi das \'Spiel\' dieser Schaltung.Beide Schaltschwellen kann man recht simpel einstellen und somit die Hysterese beliebig einstellen.Mal schaun, irgendwo hab ich die Formeln auf der Platte.Gefunden :) |
|
| Unwissender 30.09.2006, 07:53 @ Posti |
Polwender mit Endschaltern für 12V |
Hi Posti,habe noch mal nach Infos zur nicht vorhandenen Steuerplatine gesucht, so wie sich das liest, geht das Originalteil voll in deine Richtung.Einstellen des CS16Der CS16 verfügt über ein Drehpotentiometer zum Einstellen des Abschaltstroms.Um den korrekten Wert zu ermitteln, schließen Sie den CS16 an und drehen das Potentiometer so weit wie möglich im Uhrzeigersinn,um den maximalen Abschaltstrom festzusetzen. Beaufschlagen Sie dann denAntrieb mit der maximalen Last, die für die Anwenung angenommen wird.Drehen Sie gleichzeitig das Potentiometer entgegen dem Uhrzeigersinn -wobei der Abschaltstrom reduziert wird - bis der Antrieb stehen bleibt (nichtin den Endpositionen). Drehen Sie dann das Potentiometer ca. eine Viertelumdrehungim Uhrzeigersinn; das System ist jetzt betriebsbereit.Quelle:Linak |
|
| Unwissender 01.10.2006, 19:36 @ Posti |
Polwender mit Endschaltern für 12V |
Habe bei conr... folgendes gefunden:551325 - 62 Könnte man nicht einfach so etwas vor den Motor klemmen? |
|
| Posti 01.10.2006, 21:25 @ Unwissender |
Polwender mit Endschaltern für 12V |
HiEigendlich zu Einfach, als daß es eine Lösung wäre, aber sollte funktionieren!Leider gibt es bei Conrad nicht wirklich Daten zu dieser Sicherung.Sofern der Motor völlig Spannungsfrei geschaltet wird, dürfte sich die Sicherung zurück stellen und genau die gewünschte Funktion zeigen.Kannst Du den Strom ermitteln, den der Motor im späteren Einsatz benötigt?Wäre ja doch blöd, wenn die Sicherung bei angehangener Last im normalen Bewegungsweg kommt.MfG |
|
| Unwissender 02.10.2006, 14:55 @ Posti |
Polwender mit Endschaltern für 12V |
Genau, es war zu einfach.Nach längerer Suche zu diesen Dingern kam eine entscheidender Satz:\"Nicht für Schaltungen geeignet.\"Neue Ideen?Viele Grüßeder Unwissende |
|
| Posti 02.10.2006, 19:19 @ Unwissender |
Polwender mit Endschaltern für 12V |
HiIn wiefern sollte diese Sicherung nicht geeignet sein?Hast Du irgendwo nen Diagramm gefunden, unter welchen Umständen die Sicherung anspricht, bzw. wieviel Spannung sie abkann?(Dann könnte eine Abschaltung durch die Sicherung im Motor eine Spannung induzieren, die die Sicherung fetzt).Frage am Rande an die Elektroniker hier:Kann man Z-Dioden als Freilauf-Dioden verwenden?MfGPosti |
|
| Unwissender 02.10.2006, 21:50 @ Posti |
Polwender mit Endschaltern für 12V |
Hi Posti,den link finde ich nicht mehr.Bei rsonline.de findet man bei der suche nach polyswitch einige Beschreibungen und auch eine andere Beschreibung. Hier steht etwas von tausendfache selbsttätige Rückstellung, aber die Auslösezeit ist recht langsam, ebenso die Rückstellzeit.Viele Grüßeder Unwissende |
|
| Posti 03.10.2006, 01:07 @ Unwissender |
Polwender mit Endschaltern für 12V |
HiEine langsame Auslösezeit ist schon nicht schlecht (denke, wir reden von Sekunden).Dann wäre das zum Abschalten brauchbar (der Motor kann, wenn ich\'s recht in Erinnerung hab, den Endanschlagstrom ab).Bischen unpraktisch wäre es, wenn nach dem Endanschlag und Abschalten der Fahrt die Rückstellung noch lange auf sich warten lässt.Bzw. wie schnell muß der Motor wieder weggefahren werden?Wenn eh nach dem Herausfahren mehrere Minuten vergehen sollen, dürfte uns die langsame Rückstellung nicht stören.Glaub, ich muß mir morgen mal den ganzen Thread noch mal durchlesen, weiß gerade gar nicht, was wir eigendlich basteln |
|
| Posti 03.10.2006, 15:10 @ Posti |
Polwender mit Endschaltern für 12V |
HiHab leider nicht wirklich viel gefunden, hier fand ich zumindest nen Datenblatt zu einer SMD-Sicherung.Allerdings verstand ich die Angaben da drin so, daß diese 2A Sicherung bei 8A nach maximal 12 Sekunden auslöst.Meinem Geschmack nach etwas arg träge, vor Allem müssen wir damit rechnen, daß die andere Richtung auch nicht schneller geht.Zurück ans Reißbrett.Wir brauchen zu Strippenstrolch\'s Polwender 2 noch ein drittes Relais, welches bei Überstrom anzieht, dabei den Motor freischaltet und solange sich selbst hält, wie eine Richtung gewählt ist.Brauchen wir also \'nur\' einen Sensor, den Shunt, der das Relais anzeiht wenn diese 5A erreicht werden.... oder eben doch 2 angeschweißte Anschläge, die jeweils einen robusten Endtaster betätigen welche jeweils den eigenen Richtungszweig freischalten.Jemand ne billige Idee, wie wir mittels Shunt und vorzugsweise ohne stabilisierte 5V (Logik o.ä.) ein Relais anziehen lassen können?MfGPosti |
|
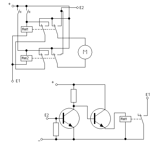
| Fabian Lührs 03.10.2006, 15:25 @ Posti |
Polwender mit Endschaltern für 12V |
Hallo, hier mal ein Schaltplan.E1 wird mit E1 verbunden, E2 mit E2. |
|
| el-haber Catania, 04.10.2006, 09:18 @ Fabian Lührs |
Polwender mit Endschaltern für 12V |
Hi,der Widerstand zwischen Basis und Emitter müßte bei dieser Anordnung ein Leistungsteil sein. (0,6V x 4A) = 2,4W bei 0,15Ohm.Dies kann noch weiter verringert werden, wenn mit einem hochohmigen Hilfswiderstand eine Diode auf den Punkt E2 und den daran angeschlossenen Shuntwiderstand gesetzt wird.Der Strom vom Motor fließt durch den Meß- oder Shuntwiderstand (ca. 0,1Ohm aus Eisendraht gewickelt) und erzeugt einen Spannungsabfall zwischen z.B. 0 und 0,5V. Die Durchlassspannung der Diode addiert sich auf diese Spannung dazu - der Diodenstrom, der ebenfalls durch den Shunt-Widerstand fließt, ist dabei mit wenigen mA zu vernachlässigen. Der Schaltverstärker kann dann aus einem speziellen Schmitt-Trigger bestehen, der als Hysteresse unter den 0,5V für den Endanschlag bleibt und bei ca. 1V (einstellbar) schaltet.Die Lösung mit dem Schmitt-Trigger kann hier wieder verwendet werden und bietet zudem noch eine Einstellmöglichkeit der Schaltschwelle. Der Anschluß ist an der Anode der Diode, die Kathode ist an den Shunt-Widerstand angeschlossen. Der Vorwiderstand muß klein genug sein, um auch den Schmitt-Trigger auszulösen, ist aber auf jeden Fall einige kOhm groß.CuStefano |
|
| Unwissender 06.10.2006, 07:50 @ el-haber |
Polwender mit Endschaltern für 12V |
Hallo,kann ich mit dem LM3915 enzelne LEDs ansteuern oder würde das ganze wie z.b. bei einer Anzeige an einem Verstärker aussehen (bei rechts Ausschlag alle LEDs an)?Viele Grüßeder Unwissende |
|
| el-haber Catania, 06.10.2006, 08:59 @ Unwissender |
Polwender mit Endschaltern für 12V |
HI,der LM3915 hat wie seine logarithmischen Brüder LM3914 und 16 einen Eingang,mit dem gesteuert wird, ob ein Lichtband oder ein Lichtpunkt erzeugt wird.Baupläne z.B. bei www.alldatasheet.com oder bei den Projekten von www.hobbyelektronik.deCUstefano |
|
| Unwissender 06.10.2006, 15:29 @ el-haber |
Polwender mit Endschaltern für 12V |
Hi Stefano,da ich elektrisch nicht so bewandert bin habe ich noch mal noch dem LM3915 gegoogelt und folgendes gefunden:http://www.modding-faq.de/index.php?artid=713&page=1Dies müsste ich ja eigentlich 1:1 nachbauen können, da die Unter- und Obergrenzen über Potis einstellbar sind - oder liege ich da falsch?Grüsseder Unwissende |
|
| el-haber Catania, 09.10.2006, 11:52 @ Unwissender |
Polwender mit Endschaltern für 12V |
Hi,das sieht gut aus.Der LM3915 ist meines Wissens linear aufgeteilt, so daß die Anzeige direkt mit der Position des Schiebers übereinstimmt. Beim 3914 wäre das logarithmisch, was bedeutet, daß der Schieber sich schon ein beträchtliches Stück vorwärst bewegt hat, wenn die nächste LED leuchtet. Zum Anfang hin werden die LEDs immer früher eingeschalten, was zwar die Genauigkeit der Position erhöht, aber eben nur für den Anfang gilt. Die Endpositionen werden ungenauer dargestellt.z.B. werden die ersten 5 cm am Anfang durch 4 LED\'s angezeigt, wohingegen die letzten 5cm nur durch 1 Led angezeigt wird.Bei der linearen Variante wird an beiden Ende die selbe Anzahl von LED\'s für die selbe Strecke verwendet. (2 - 2)CuStefano |
|
| Unwissender 24.10.2006, 17:08 @ Unwissender |
Polwender mit Endschaltern für 12V |
- Auch wenn ich den Beitrag damit wieder noch oben hole -Nachdem ich die Teile zusammen \"gebraten\" habe und alles wunschgemäß funktioniert, möchte ich mich hiermit bei ALLEN Beteiligten recht herzlich für die nette und freundliche Unterstützung bedanken. |
Thread-Ansicht
Mix-Ansicht
So. Wie Du siehst, könntest Du zunächst jeweils einen Öffner (unbetätigt geschlossen) in Reihe mit je einem Relais und einem Taster schalten, etwa so:
Wenn nun der jeweilige Endschalter angefahren wird, so stoppt der Motor in der jeweiligen Drehrichtung, da ja der \"freie\" Endschalter aber geschlossen ist, ist die andere Drehrichtung möglich, bis diese Endlage erreicht wird.Wie gesagt, das Thema hatten wir schon, aber jeder Thread ist eben ein wenig anders.Die Suche nach \"Polwender\" (Eingabemaske oben in der Mitte) ergibt dann die anderen Threads. Mit 2 Öffnern als Endschalter brauchst Du Dir auch keine Gedanken machen, dass vielleicht die Potis beschädigt werden könnten und kannst die Potis z.B. für eine Positionsbestimmung nutzen.Wie man weiterhin sieht, brauchen die Endschalter auch nicht den Motorstrom verkraften zu können, denn der wird ausschließlich über die Relais geschaltet.Somit würden Endschalter genügen, wie etwa diese blauen Exemplare hier:
Sie sind hier mit einem Hebel und einer Rolle ausgestattet, es gibt sie aber in den unterschiedlichsten Varianten.
![[image]](img/uploaded/image302.gif)
Wenn Du mir jetzt definitiv sagst, daß dieses \'Ding\' nur eine Art Wechsel-Taster ist, dann bekommst Du nen Plan (der Strippenstrolch\'s sehr ähneln wird) ... und sobald mein Chef mich morgen Heim lässt :)Angesteuert wurde der Motor ja über einen Wechsel-Taster mit 0-Stellung (z.B. Jaulosie-Taster mit 0-Stellung).MfGPosti
Hmm, dann müsste das \"mysteriöse Poti\" aber ein Springkontakt sein...... ein Kontakt, der von einer Stellung in die andere \"springt\".(nicht lachen, gibt es wirklich und sogar sehr oft ...)Gibt es ein leises Klicken, wenn der Endanschlag erreicht wird ?
- ab heute nennen wir das \"Ding\" Potentiometer mit 1k Ohm.Das mit dem messen hat wunderbar funktioniert.@ el-haberDer Motor kann nicht nachlaufen, die Kolbenstange begrenz den Lauf (Anschlag).
So. Dann geht es natürlich nicht, dass Du direkt die Spulen der Relais daran anschließt, das Poti würde verbrennen.Ich könnte mir jetzt folgendes vorstellen:Man könnte eine Schaltung entwerfen, die ein drittes Relais mit Wechsler ansteuert. Dieser Wechsler wirkt dann auf die Relaisspulen.Das Dritte Relais fällt ab, wenn das Poti in der einen Endstellung ist und zieht an, wenn das Poti am anderen Ende angekommen ist.Das sieht nach Digitaltechnik aus und zwar nach einem \"Schmitt-Trigger\", den es als fertiges IC zu kaufen gibt.Zunächst möchte ich Dir den Schmitt-Trigger einmal vorstellen:http://www.strippenstrolch.de/hauptseite/cms/index.php?Elektronikbasteln:Bauteile:CD_4093_-_Schmitt_TriggerDas Ganze ist jetzt aber nicht so ganz einfach wie in den Bastelbeispielen,denn die obere und untere Endlage sollte ja wohl vernünftig einstellbar sein.Also warte ich jetzt erstmal auf Ideen anderer Leser.
So weit so gut.Bei meinem Beispiel sehe ich aber auch gleich das Problem, dass der Shunt ja ohne Strom ist, wenn die Elektronik abschaltet. Dadurch würde die Elektronikaber wieder sofort einschalten. Der Schalter S2 würde \"schnarren\".Hmm --- ist zwar sehr schön mit dem Shunt, aber wohl doch nicht so ganz einfach...Hmm ... hmm ... hmm ...Wie wäre es mit einer Verzögerung in der Elektronik ?Messen ---> Stange blockiert ---> Abschalten ---> X Sekunden warten ---> messen ...Messen ---> Stange nicht blockiert ---> null Sekunden warten ---> messen ...Dann hätte man Zeit, den Bedientaster los zu lassen, nachdem ein Hindernis erkannt wurde. So würde S2 im Blockierungsfall nur noch alle paar Sekundeneinmal ganz kurz klicken, falls man den Schalter doch nicht loslässt.Ich denke da an eine einfache Verzögerung mit einfachem Kondensator irgendwie...@\"Unwissender\":Hier meine Abhandlung über den Kondensator:http://www.strippenstrolch.de/hauptseite/cms/index.php?Elektronikbasteln:Bauteile:Der_Kondensatorund:http://www.strippenstrolch.de/hauptseite/cms/index.php?Elektronikbasteln:Schaltungen:Verhalten_eines_KondensatorsAuf jeden Fall benötigen wir die beiden Motorstöme, einmal blockiert und einmal unblockiert wäre schön. Beim Messen der \"Blockade\" bitte den Motor nicht unnötig \"quälen\". Aber ich denke, das ist ja klar, aber ganz so viel Kraft wie mit der Originalspannung wird er nicht haben...#...oho oho, neue Idee:Wir nehmen den Shunt, eine einfache Darlingtonschaltung mit Basisvorwiderstandund Trimmer zum Einstellen und schalten damit ein bistabiles Relais mit Wechselkontakt um.Der Motor scheint auch nicht der Billigste gewesen zu sein, da geht dann gewiss auch ein bistabiles Relais.Wenn man jetzt noch das bistabile Relais weg lässt und einen 12-Volt-Stromstoßschalter mit Wechsler benutzt, haben wir vielleicht die Lösung, die auch \"Unwissender\" zusammenschrauben kann:Dann würde der Motor meinetwegen vorwärts laufen und nach einer Blockade könnte man ihn nur noch rückwärts fahren. Dazu aber müsste man den Betätigungstaster umschalten.Vorwärts ---> Blockade ---> rückwärts ---> Endlage ---> vorwärts ---> EndlageAch Sch... , ich sehe schon, dann müsste man immer ganz bis zur Endlage fahren, Damit der Stromstoßschalter umschaltet.Ich glaube, die wussten schon, warum sie das Poti da angebaut haben ... 
... hoffe, das Bild hab ich nicht von hier gesaugt *g*Sonst, beim Kalledom ist ein Schmitt-Trigger über einen NE555 zu sehen.Link:
.Bis denne dannPosti
Der Widerstand zwischen Basis und Emitter sollte so groß sein, dass bei ca. 4 Ampere 0,6 Volt abfallen.Ich schreibe später mehr.MFG Fabian
Viele Grüßeder Unwissende